Two questions

If it doesn't fit below then post here and see if another FB EK fanatic can help you out.

Moderators: reidy, Blacky

Post Reply
User avatar
BILLY BLACKARROW
Posts: 1065
Joined: Thu Aug 21, 2008 9:22 pm
State: NSW
Location: NEWCASTLE MACQUARIE HILLS

Two questions

Post by BILLY BLACKARROW »

HI all
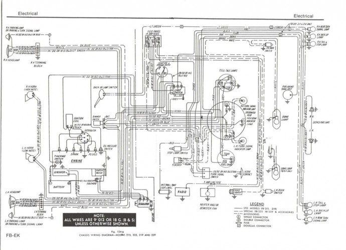
First Question How do you wire up the courtesy light, the light looks in very good condition and I have looked on the forum but it doesn't make sense to me I have two terminals on the back I presume positive and negative then there are the door switches in line some how please explain in idiot terms

Second Question Is there a rubber gasket between the boot and the boot lock if so what does it look like, door locks have them and the seals that I have from Rares there are what seem to be 3 door lock gaskets which doesn't look right to me.
BILLY :arrow:
BILLY BLACKARROW
MY Father always said do the hard part first --because when you are OVER IT you only have the easy part left to do THINGS I HAVE TRIED TO LIVE BY
User avatar
Craig Allardyce
Posts: 1520
Joined: Sun Aug 07, 2011 7:26 pm
State: VIC
Location: Stratford

Re: Two questions

Post by Craig Allardyce »

This should help Billy. Power goes directly to the dome light first. The dome light is turned on by the door switches (the switches earth out to complete the circuit). The right hand door switch should have two connections (one is for the left door switch).

Yep the boot lock bezel does have a rubber. Sorry I don't have picture yet. Still looking.
01-23-2008051525PM.jpg
01-23-2008051525PM.jpg (85.56 KiB) Viewed 1534 times
User avatar
BILLY BLACKARROW
Posts: 1065
Joined: Thu Aug 21, 2008 9:22 pm
State: NSW
Location: NEWCASTLE MACQUARIE HILLS

Re: Two questions

Post by BILLY BLACKARROW »

Thanks Craig
It does help but my switches only have one connection on both of them I am sure that they are original
this is what I have

Image

Image


And while I have you how many screws hold the light up as it only looks like one hole and it is going to be a bitch to find the holes through the hood lining at best

BILLY :arrow:
BILLY BLACKARROW
MY Father always said do the hard part first --because when you are OVER IT you only have the easy part left to do THINGS I HAVE TRIED TO LIVE BY
User avatar
Harv
Posts: 5631
Joined: Mon Oct 08, 2007 2:00 pm
State: NSW
Location: Sydney, Australia

Re: Two questions

Post by Harv »

BILLY BLACKARROW wrote:Thanks Craig
It does help but my switches only have one connection on both of them I am sure that they are original
this is what I have
And while I have you how many screws hold the light up as it only looks like one hole and it is going to be a bitch to find the holes through the hood lining at best

BILLY :arrow:
Should be two wires going up
- the orange one from the fuse panel up to the light, which provides +12V.
- the white one from the light back down the pillars to the door switches. This puts +12V into the back of the switches. When the door opens, the switches earth through their steel bodies.

From memory, doesn't the dome light attach with two twisty metal tangs that are part of the roof brace metal?

Cheers,
Harv
327 Chev EK wagon, original EK ute for Number 1 Daughter, an FB sedan meth monster project and a BB/MD grey motored FED.
User avatar
Craig Allardyce
Posts: 1520
Joined: Sun Aug 07, 2011 7:26 pm
State: VIC
Location: Stratford

Re: Two questions

Post by Craig Allardyce »

The switches are correct. I should have said the wiring for the right hand side is piggybacked to feed (earth connect) for the left.

I'll have to check when I get home next week but I don't remember screws. I think it had bend over tabs in the three slots
User avatar
Rusty EK
Posts: 830
Joined: Thu Feb 04, 2010 10:58 pm
State: NOT ENTERED
Location: Hobart , Tas

Re: Two questions

Post by Rusty EK »

Yep tabs
User avatar
Errol62
Posts: 11243
Joined: Sat Dec 06, 2014 2:44 pm
State: SA
Location: Adelaide

Re: Two questions

Post by Errol62 »

If the car has had the light body off a few times the tabs can eventually fail. Self tappers do the job but don't drill through the roof skin!
getting my FB ute on the road
EK van on rotisserie
User avatar
BILLY BLACKARROW
Posts: 1065
Joined: Thu Aug 21, 2008 9:22 pm
State: NSW
Location: NEWCASTLE MACQUARIE HILLS

Re: Two questions

Post by BILLY BLACKARROW »

Hi All
Thanks for all the help with the courtesy light I now know how to wire it up Thanks to this marvelous forum as people have said before there is a lot of knowledge on here that is willing to be shared and I for one need a lot of help, Just one more thing for now could someone put a photo up of where the light fits without the hood lining I don't have any tabs to hold the light in position so will have to self taper it in position but i need to know what is up there and I am a bit concerned about shorting the live terminal out on the roof.
Thanks again & keep sharing the knowledge you all have as it helps more than you think
BILLY :arrow:
BILLY BLACKARROW
MY Father always said do the hard part first --because when you are OVER IT you only have the easy part left to do THINGS I HAVE TRIED TO LIVE BY
User avatar
Errol62
Posts: 11243
Joined: Sat Dec 06, 2014 2:44 pm
State: SA
Location: Adelaide

Re: Two questions

Post by Errol62 »

ImageImageImagecentre of the roof brace that runs just to the rear of the b pillars
getting my FB ute on the road
EK van on rotisserie
In the Shed
Posts: 2199
Joined: Wed May 16, 2012 10:18 pm
State: SA
Location: South Australia

Re: Two questions

Post by In the Shed »

isn't it amazing how dirty the head linings get fast 50+ years
A day in the shed beats a day at work!
User avatar
Errol62
Posts: 11243
Joined: Sat Dec 06, 2014 2:44 pm
State: SA
Location: Adelaide

Re: Two questions

Post by Errol62 »

Specially around the light switch. Vegemite fingers
getting my FB ute on the road
EK van on rotisserie
Post Reply